3 основных типа разводки электрики в квартире. Монтаж электропроводки в квартире: типы и схемы
- 3 основных типа разводки электрики в квартире. Монтаж электропроводки в квартире: типы и схемы
- Схема электропроводки квартиры. Зачем делать проект электропроводки в квартире
- Схема разводки электрики. Какой должна быть разводка
- Разводка электрики в новостройке. Монтаж электропроводки в квартире своими руками — пошаговая инструкция
- Разводка электрики в квартире по потолку. Основные ошибки
- Схема разводки электрики в двухкомнатной квартире. Схема электропроводки в двухкомнатной квартире
- Разводка электрики в квартире. Планирование домашней электрики
3 основных типа разводки электрики в квартире. Монтаж электропроводки в квартире: типы и схемы
Схема электропроводки в современной городской квартире это то, что поможет вам в будущем избежать аварийных и форс-мажорных ситуаций. Особенно это является актуальным при самостоятельной прокладке проводки. По сравнению даже с двадцатилетней давностью изменилась ситуация с нагрузкой по мощности, в связи с увеличением количества бытовой и электронной технике. К последней можно отнести помимо компьютеров также и системы
Возросла нагрузка по мощности на электросеть, хотя сам принцип прокладки и разводки кабелей электропроводки остался практически без изменений. Уже на этапе составления проекта нужно представлять себе потребление мощности электроприборов, и как они будут располагаться в квартире. На этом же этапе нужно подумать и об освещении во всех комнатах.
Об освещении надо также сделать небольшое отступление, поскольку кабели старого типа, которые использовались ещё в советских квартирах, не подойдут для современных осветительных систем. Теперь, помимо одной люстры, используется подсветка и светильники точечного типа, что также влечёт за собой увеличение потребляемой мощности. Вместе с ней электрощитки также увеличились в размере.
Наряду с силовой сетью появились и слаботочные провода, отвечающие за телефонную и телевизионную сети. К слаботочным сетям можно также отнести компьютерную технику и звуковую аппаратуру, домофон и охранные видеосистемы. Разделение силовых и слаботочных сетей недопустимо, поскольку питание для них осуществляется от электросети напряжением в 220В.
Схема электропроводки квартиры. Зачем делать проект электропроводки в квартире
Чтобы обеспечить безопасность, провода дополнительно укладываются в гофрированный шланг ПВХ, который занимает намного больше пространства. Уложить правильно в ряд 10-15 кабелей и раскинуть их по квартире – это искусство. И справиться с задачей может только профессиональный электрик, действующий по схеме.
Кто-то скажет, что электрик – перфекционист, ответим, что работа велась по проекту. Второй момент — это необходимость отделки и маскировки коммуникаций. После этого разобраться с расположением большого количества проводников будет невозможно, без частичной порчи ремонта.
Когда у застройщика хранится план, проблем подобного рода не возникает.
План электропроводки квартиры – пример. Электрик учитывает пожелания клиента по расположению бытовых и нагревательных приборов в помещениях, после чего начинает составление схемы. Его задача – разбить кабеля на группы так, чтобы они не пересекались, не мешали друг другу, а также была возможность распределить нагрузку в сети равномерно. Электрик продумывает систему защиты (некоторые устройства требуют заземления и наличия отдельно вынесенных УЗО), чтобы проводка соответствовала требованиям безопасности.
Схема электрической проводки включает в себя следующие элементы:
- Распределительный щиток, который может быть внутриквартирным или общим.
- Электрический счетчик для контроля над расходом электроэнергии.
- Автоматические устройства защиты, отвечающие за прекращение подачи питания при возникновении утечек, ударов током человека, коротких замыканиях.
- Кабели и провода, с помощью которых осуществляется разводка до электроточек.
- Выключатели и розетки для управления освещением и подключения бытовой техники.
Схема разводки электрики. Какой должна быть разводка
Стоит отметить, что составление схемы имеет свои секреты. Эти секреты касаются правильности прокладки кабелей и их разводки. Отметим, как правильно делать разводку проводов.
Итак, электричество в частный дом поступает через электрический счетчик. После него устанавливается распределительный щит. Именно от этого щита и начинается разводка различных проводов. Каждый из них может называться контуром.
Количество этих контуров напрямую зависит от количества комнат частного дома и электрических устройств, которые планируется использовать. В небольшом частном доме может быть всего два контура. Один из них назначается для розеток, другой – для осветительных приборов.
Полезный совет: во время составления любой схемы проводки независимо от размеров частного дома всегда должна быть отдельная разводка на освещение и отдельная разводка на розетки.
Причиной этого является то, что осветительные приборы и подключенные приборы к розеткам имеют разные мощности. В результате для питания светильников нужны более тонкие провода, чем для питания холодильника, микроволновой печи или любого другого электрического устройства.
По сути дела, этот совет можно назвать обязательным. Это позволит сэкономить на закупке кабелей. В противном случае, то есть, если к одной разводке подключать и розетки, и светильники, то при перегорании кабеля или замыкании вы не сможете использовать любой прибор или светильник, которые подключены к этому проводу.

Следует иметь в виду, что лучше организовать такую схему проводки, которая будет предусматривать электромонтаж большего количества контуров, чем требует частный дом. Это позволит уменьшить нагрузку на провода и устранит потребность в прокладке дополнительной разводки в будущем.
Обязательным правилом является оснащение каждого контура автоматическим выключателем. Группа контуров должна подключаться и к дифференциальному реле (УЗО). Как выключатель, так и УЗО монтируются в распределительном щитке.
При составлении схемы нужно учесть еще один нюанс: есть электроприборы, которые имеют большую мощность (водяной насос или электрическая плита). Для них нужно использовать кабель с большим сечением. Конечно, этот кабель будет отдельным контуром.
Если частный дом состоит из нескольких этажей, то электричество на каждый этаж должно подаваться через отдельную разводку. Специалисты рекомендуют производить подключение комнат по отдельности.
Источник: https://stroika-i-remont.info/novosti/shema-razvodki-elektriki-shemy-elektroprovodki-v-chastnom-dome
Разводка электрики в новостройке. Монтаж электропроводки в квартире своими руками — пошаговая инструкция

Если вы покупаете квартиру в старом доме или в новостройке, там уже будет проведено электричество и подключены розетки с выключателями. И до покупки недвижимости вы никак не сможете повлиять на их местоположение. Но как только вы становитесь собственником жилья, то имеете право переделать проводку в квартире своими руками совсем по-другому. Конечно же, это процесс длительный, сложный и материально затратный. Пытаясь как-то сэкономить, многие задаются вопросом – реально ли в новом жилье сделать всю электрическую часть самим? Реально, если вы не лентяи, неплохо учились в школе, дружите с физикой и электротехникой. Так что тема у нас сегодня актуальная – электропроводка в квартире своими руками. Пошаговая инструкция от составления схемы до монтажа проводов вам поможет.
Начало всех работ — схема

Хотелось бы начать этот раздел с аналогии. Что является основой для хорошего крепкого дома? Конечно же, фундамент. Так вот, своеобразным фундаментом надёжного и качественного электроснабжения является грамотно составленная схема электропроводки в квартире. Многие совершенно напрасно этим пренебрегают и на это есть веские причины:
- Во-первых, монтаж электропроводки в квартире вам будет делать гораздо легче, когда на схеме отображается практически конечный результат. Согласитесь, это довольно редко, когда на первом этапе ремонта люди могут представить себе, что получится в конце. А с электрической схемой это возможно, потому что на ней будут отображены все коммутационные аппараты, элементы освещения и стационарные бытовые электроприборы.
- Во-вторых, схема электрической проводки в квартире поможет вам составить чёткий план выполнения работ – с чего начать монтаж проводки, в каком направлении двигаться, что оставить на завершающий этап.
- В-третьих, когда у вас на руках есть готовая схема расположения элементов электрики в квартире, можно легко определиться с количеством материалов – розеток, выключателей, распределительных коробок, подрозетников, проводов, кабелей.
- И самое главное, когда уже будут полностью окончены монтажные и ремонтные работы, у вас останется схема разводки электропроводки в квартире. Ни в коем случае её не выбрасывайте. Если понадобится просверлить где-то в стене отверстие под картину или фоторамку, вы достанете схему и посмотрите, каков путь пролегания проводов, чтобы не напороться и не повредить токопроводящую жилу. Также многие заклеивают иногда распределительные коробки обоями, чтобы не портить внешний вид комнаты. Вообще-то этого делать нельзя, но если уж и заклеили, вы всегда сможете глянуть на схеме, где находится коробка. При необходимости каких-то работ, срежете кусочек обоев, получите доступ к коробке, а потом заклеите вновь.
Источник: https://stroika-i-remont.info/stati/razvodka-elektrichestva-v-kvartire-plan-elektroprovodki
Разводка электрики в квартире по потолку. Основные ошибки
Самая главная ошибка, которую может совершить хозяин дома при монтаже проводки – доверить эту операцию непрофессионалу или сделать все самостоятельно, не имея необходимых знаний и опыта.
Очень часто можно увидеть, как проводка проложена по потолку без всяких монтажных коробов и защитной гофры. Это самая распространенная ошибка и такая прокладка кабеля может привести к пожару. Если электропровод будет поврежден и возникнет короткое замыкание, могут загореться все соседние детали конструкции.

Согласно требованиям, которые применяются для наружной проводки, все провода необходимо прокладывать только в защитном металлорукаве или гофре из специального самозатухающего пластика.

Вторая распространенная ошибка – подключение всех осветительных приборов и прочих потребителей электроэнергии на одно устройство защитного отключения. Если нагрузка не превышает расчетной, то такое подключение будет доставлять неудобства только при возникновении замыкания в одном из потребителей – они будут отключаться все сразу.
Более серьезным нарушением, когда осуществляется монтаж проводки в квартире, в том числе и по потолку, будет подключение выключателя не на фазовый провод, а на нулевой. В этом случае, даже когда выключатель находится в положении «выключено», существует опасность поражения электрическим током. Например, при смене лампочки или подключении светильника.
Наконец, самой опасной и грубой ошибкой при монтаже проводов, будет неверный выбор их сечения. Из экономии часто выбирается не то сечение, которое необходимо, а тот вариант, который дешевле. Это приводит к тому, что неправильно выбранный провод постоянно греется и подвергается повышенной нагрузке. Вместе эти факторы могут привести к короткому замыканию и возгоранию и как следствие – к пожару.

Несмотря на то, что всех этих ошибок очень легко избежать, они встречаются постоянно. Некоторые просто экономят и сознательно их допускают, а некоторые совершают такие грубые нарушения по незнанию.
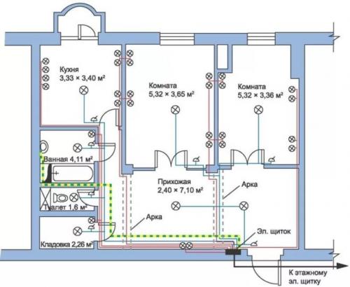
Схема разводки электрики в двухкомнатной квартире. Схема электропроводки в двухкомнатной квартире
Если вы решили заменить проводку в хрущевке, тогда перед выполнением работ вам необходимо изучить схемы электропроводки в двухкомнатной квартире панельного дома. Схема электропроводки в двухкомнатной квартире поможет вам выполнить качественную проводку.
Теперь мы представим вашему вниманию современные проекты размещения розеток, выключателей и распределительных коробок. Также мы расскажем основные рекомендации по составлению электрической схемы своими руками.
Как самостоятельно начертит план?
Если вы желаете самостоятельно начертить план размещения розеток, выключателей и распределительных коробок. В двухкомнатной квартире вам необходимо учесть следующие моменты:
- Не следует устанавливать один автоматический выключатель. Вам нужно два выключателя. К одному будут подключаться розетки, а ко второму выключателю будет подключена линия освещения. Схема розеточной линии в 2-х комнатной хрущевке также должна быть разделена на несколько групп.
- Чтобы самостоятельно начертить проектную схему электропроводки в двухкомнатной квартире вам следует использовать ксерокопию схемы жилья. В этом документе вы сможете найти чертеж всех комнат. Именно поэтому у вас больше не возникнет проблем с монтажом.
- Высота установки розеток должна нормироваться по ГОСТу. Также вы можете руководствоваться правилами ПУЭ. Благодаря этим документам вы сможете найти оптимальный вариант размещения.
- Каждая комната обязательно должна иметь собственные розетки. Только ванная комната не должна иметь распределительную коробку. В ванной комнате повышенная влажность и поэтому вам лучше поместить распределительную коробку в коридоре. Оттуда вы сможете выполнить разводку освещения и розеток.
- Обычно застройщики не проводят электричество на балкон. Если вы приобрели себе новую квартиру, тогда разводку электропроводки вам необходимо сделать самостоятельно. Если вы делаете замену электропроводки и вам необходимо вывести свет на балкон, тогда лучше установить дополнительную распределительную коробку .
- Щиток обязательно должен иметь защитную автоматику. Они способны защитить электропроводку в двухкомнатной квартире от перенапряжения или замыкания.
- Если ваша комната извилистая, тогда вам лучше будет установить несколько светильников. Они будут управляться с помощью двухклавишного выключателя. В другом случае освещение в квартире будет недостаточным.
Разводка электрики в квартире. Планирование домашней электрики
Чтобы в процессе эксплуатации электронной техники и подключения ее из различных электрических точек не приводило к постоянным перезакладкам элементов сетей, чтобы не приходилось постоянно штробить стены квартиры, специалисты рекомендуют работы по обустройству электросети начинать с составления схемы электроснабжения. Пример схемы разводки и подключения электрооборудования можно увидеть на рисунке 1.
Рис. 1. Пример схемы электроснабжения квартиры
Такой чертеж, схему формируют «обратным порядком»: первоначально на план квартиры наносят всю используемую осветительную аппаратуру, силовую технику; далее, на основании мощностных расчетов, выбирают схему разводки проводников, сечение проводов, защитные устройства.
Силовая часть
Силовая часть электросети включает в себя мощное оборудование, применяемое в квартире: духовые шкафы, печи, нагревательные баки, кондиционеры. Для их подключения выделяют отдельные мощные линии, защищаемые отдельными защитными автоматами (УЗО). Такой способ проектирования позволит более безопасно эксплуатировать технику в квартире и более эффективно производить ремонтные работы в сетях электропроводки.
Осветительная часть
Следующий блок электрической схемы квартиры – осветительная часть. Здесь есть два варианта проектирования:
- одна группа;
- несколько групп осветительной техники.
Первый тип схемы используют в небольших по площади помещениях, оснащаемых относительно малым количеством приборов освещения. Второй метод цепи освещения более распространен. Пример такого подключения приведен на рисунке 2.

Рис. 2. Схема проектирования нескольких групп освещения в квартире
Если в комнате, кроме элементов освещения, есть необходимость использования блоков питания, трансформаторов, их также рекомендуют включать отдельным электрическим контуром с отдельным УЗО.
Крупная бытовая техника
В любой квартире место, где сконцентрировано большое количество бытовых приборов, это кухня. Большинство из них продолжают работать тогда, когда человек непосредственно не использует их. Это холодильник, электрическая плита, хлебопечь, другое. Для корректной работы техники и постоянной защиты сети от перегрузок и короткого замыкания специалисты при разработке схемы электросети квартиры рекомендуют выделять отдельную линию. Такие подключения выполняют прокладкой электропроводки увеличенного сечения и установкой УЗО высокой степени нагрузки.