Разводка электрики в новостройке. Для чего нужна схема электропроводки в квартире
- Разводка электрики в новостройке. Для чего нужна схема электропроводки в квартире
- Электрика в квартире с чего начать. Начало всех работ — схема
- Разводка электрики в доме.
- Где взять схему проводки в новостройке. Для чего нужна схема электропроводки в квартире
- Электрика в новостройке с чего начать. Что важно знать про электрику в квартире: правила и нюансы
- Электрика в новостройке своими руками. Зачем делать проект электропроводки в квартире
- Проводка от застройщика. Об электропроводке в новостройках
- Переделка электрики в новостройке. Замена проводки в новостройке
Разводка электрики в новостройке. Для чего нужна схема электропроводки в квартире
Современная разводка электрики является очень сложным мероприятием, которое требует профессиональных знаний и умений. Для выполнения такой операции лучше всего привлечь квалифицированного специалиста. В случае если необходимо сделать разводку электропроводки в новостройке, рекомендуется составить чертеж, который будет содержать все важные объекты, касающиеся электричества. Это очень удобно осуществить перед началом ремонтом. Ключевые объекты, связанные с электричеством:
- розетки;
- выключатели;
Схема разводки трассы в квартире
- лампы, люстры и другие осветительные приборы;
- электрический щиток с устройством защитного отключения (УЗО).
Специалист должен составить схему с учетом всех необходимых пожеланий хозяев и индивидуальных особенностей планировки жилища. Основная работа мастера заключается в том, чтобы разделить кабель на отдельные линии, которые будут эффективно функционировать. Эта задача требует правильного распределения нагрузки, а также организации систем управления и защиты электроразводки в квартире.
Перед началом составления чертежа или плана рекомендуется изучить предназначение и особенности всех отдельных составляющих элементов электросети. Автоматы, которые предохраняют сеть от перегрузок и располагаются в электрическом щитке, являются очень важной составляющей этой системы. От их грамотной установки зависит то, как будет функционировать электросеть, а также ее безопасность.
Провода, подводящие электрический ток к различным точкам, должны быть правильно подобраны. Они могут иметь разное сечение. Выбор этого показателя производится индивидуально. Розетки и выключатели должны быть оснащены надежными контактами.

Автоматы, которые находятся в щитках предназначены для защиты от перегрузок и замыкания и являются очень важной составляющей всей системы
Разводка электрики в доме имеет некоторые особенности. В частности, к вышеуказанным элементам добавляется еще один – вводный автомат. От него подводится силовой кабель к щитку. Его основная функция – регуляция мощности в сети. В случае необходимости этот элемент способен отключить подачу электроэнергии.
Электрика в квартире с чего начать. Начало всех работ — схема

Хотелось бы начать этот раздел с аналогии. Что является основой для хорошего крепкого дома? Конечно же, фундамент. Так вот, своеобразным фундаментом надёжного и качественного электроснабжения является грамотно составленная схема электропроводки в квартире. Многие совершенно напрасно этим пренебрегают и на это есть веские причины:
- Во-первых, монтаж электропроводки в квартире вам будет делать гораздо легче, когда на схеме отображается практически конечный результат. Согласитесь, это довольно редко, когда на первом этапе ремонта люди могут представить себе, что получится в конце. А с электрической схемой это возможно, потому что на ней будут отображены все коммутационные аппараты, элементы освещения и стационарные бытовые электроприборы.
- Во-вторых, схема электрической проводки в квартире поможет вам составить чёткий план выполнения работ – с чего начать монтаж проводки, в каком направлении двигаться, что оставить на завершающий этап.
- В-третьих, когда у вас на руках есть готовая схема расположения элементов электрики в квартире, можно легко определиться с количеством материалов – розеток, выключателей, распределительных коробок, подрозетников, проводов, кабелей.
- И самое главное, когда уже будут полностью окончены монтажные и ремонтные работы, у вас останется схема разводки электропроводки в квартире. Ни в коем случае её не выбрасывайте. Если понадобится просверлить где-то в стене отверстие под картину или фоторамку, вы достанете схему и посмотрите, каков путь пролегания проводов, чтобы не напороться и не повредить токопроводящую жилу. Также многие заклеивают иногда распределительные коробки обоями, чтобы не портить внешний вид комнаты. Вообще-то этого делать нельзя, но если уж и заклеили, вы всегда сможете глянуть на схеме, где находится коробка. При необходимости каких-то работ, срежете кусочек обоев, получите доступ к коробке, а потом заклеите вновь.
Разводка электрики в доме.
assets/from_origin/upload/resize_cache/iblock/13b/600_450_2/13bd1ac34e7b3646614c37332d4d9b92.jpgИз этой статьи вы узнаете:
- Каких правил нужно придерживаться при разводке электрики в доме
- Как правильно производится и из каких этапов состоит разводка электрики в доме
- Какие инструменты нужны для разводки электрики в доме
- Как составляются проект и схема разводки электрики в доме
- Какой тип проводки выбрать лучше всего: открытую или скрытую
- Как узнать общую мощность приборов
- Как сделать разводку электрики в доме своими руками
- Какова стоимость разводки электрики в доме
К ремонту в Москве необходимо подойти серьезно. Составление схем и прокладка электропроводки в доме – дело непростое, требующее от мастера определенных навыков и знаний. Электрик должен отлично читать схемы, уметь быстро и надежно прокладывать кабель даже в сложных помещениях, знать все нормы и стандарты электромонтажных работ. Несомненно, разводка электрики в доме может осуществляться и непрофессионалом, но все-таки при этом он обязан придерживаться определенных правил и норм, которые мы разберем в этой статье, чтобы монтаж был качественным, а электропроводка – безопасной.
Правила разводки электрики в доме
На каждый вид строительных и монтажных работ существуют правила и стандарты, такие как СНиП и ГОСТ. Если брать электромонтажные работы, то они должны проводиться согласно ПУЭ – правилам устройства электроустановок. Человек, решивший самостоятельно произвести разводку электрики в доме, должен в обязательном порядке ознакомиться с этим документом. В ПУЭ можно найти самую разнообразную информацию, например, правила монтажа и принципы выбора электрооборудования.

Основные правила при разводке электрики в частном доме или квартире:
- Основные элементы электропроводки в доме должны быть в свободном доступе (к таким элементам относят короба, розетки, выключатели).
- При установке выключателей их высота над полом должна быть в пределах 60-150 сантиметров, сами выключатели располагаются с той стороны двери, где она не мешает доступу к ним, то есть если дверь открывается направо, выключатель должен располагаться слева от нее, и наоборот. Кабель к выключателю подводится сверху.
- Из-за возможности затопления помещения, правила указывают на установку розеток в 50-80 сантиметрах от пола, при этом розетки должны располагаться в 50 и более сантиметрах от газовых плит, труб и радиаторов отопления, водоснабжения. Таким образом, розетки должны монтироваться не ближе, чем полметра от всех заземленных предметов.

- Нормой установки розеток является показатель: 1 розетка на 6 квадратных метров помещения. Исключение составляет кухня, в ней устанавливается необходимое количество розеток, достаточное для подключения всех бытовых приборов и техники. Установка розеток в туалете запрещена. В ванной розетку установить можно, но при этом подвод электричества к такой розетке осуществляется через отдельный автомат, находящийся вне помещения ванной комнаты.
- Прокладка кабелей осуществляется только вертикально и горизонтально, углы перехода – строго 90 градусов. Все проложенные кабели наносятся на электрическую схему.

- При прокладке кабелей существуют нормы отступа от труб, несущих балок и подобных конструктивных элементов помещения. Высота прокладки кабеля от пола – 15-20 сантиметров. От газовых труб кабель должен находиться на расстоянии не менее 40 сантиметров. От балок и карнизов горизонтально идущий кабель должен быть на расстоянии 5-10 сантиметров, при этом кабель, идущий вдоль потолка, прокладывается в 15 сантиметрах от него.
- Во время прокладки проводки необходимо учитывать, что кабель не должен касаться металлических конструктивных элементов, использованных при строительстве квартиры или дома.
- Если кабели прокладываются параллельно, расстояние между ними не должно быть менее 3 миллиметров, при этом каждый отдельный кабель должен быть проложен в специальном кабель-канале: защитном коробе или гофре.
- Разводка кабелей или их соединение выполняется только в специальных коробах, все соединения должны быть хорошо заизолированы, соединение медного и алюминиевого кабеля между собой строго запрещено, и уж тем более запрещены так называемые «скрутки».

- Провод заземления или нулевой провод к заземляющей шине прикрепляются только с помощью болтовых соединений.
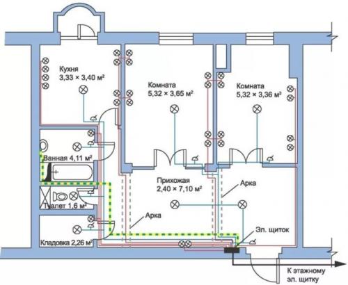
Где взять схему проводки в новостройке. Для чего нужна схема электропроводки в квартире
Если вы затеяли ремонт, вы так или иначе коснетесь вопроса электропроводки. Купили ли вы квартиру в новостройке с черновым ремонтом или решили обновить хрущевку – проводка потребует вашего внимания.
В новой квартире вам захочется сделать все по вашей планировке. В домах же старой постройки проводка зачастую уже порядком изношена. Кроме того, в те времена электрическая сеть не была приспособлена для подключения всей той техники, которую мы активно используем сейчас. Посудомоечные и стиральные машины, духовые шкафы, электрические плиты — все это приборы высокого потребления электричества. Для них нужно устанавливать отдельные розетки с заземлением.
Нагрузку дают и многочисленные мелкие бытовые приборы: мультиварки, пылесосы, электрочайники. В совокупности они ощутимо нагружают электросеть, и слабая проводка может не выдержать. Поэтому разводку в старых домах нужно обязательно менять либо модернизировать — это вопрос безопасности жильцов всего дома

В целях экономии каждый хозяин пытается справиться своими силами, забывая, что между заменой лампочки и монтажом проводки лежит огромная пропасть знаний, умений и осторожности. Схема электропроводки в квартире — это тонкая и кропотливая работа, которую мы рекомендуем доверить профессионалам. Но если желание обучиться этому делу велико, мы расскажем, с чего начать и на что обратить внимание.
В домах типовой застройки схема проводки в квартире стандартная. В постройках по индивидуальным проектам схема уникальная, составленная только для этого дома, квартиры или дачи.
План составляют в подробных деталях, с условными обозначениями абсолютно всех элементов снабжения электричеством. В нем отражены расположение проводки, выключателей и розеток, установленные распределительные короба, электросчетчики и прочее. Схема электропроводки квартиры намного упрощает жизнь: при ремонте и монтажных работах не нужно будет гадать, где проходит кабель и что питает этот выключатель. Но это не все.
Вы экономите. Схема поможет заранее узнать, какие комплектующие понадобятся для монтажа электросети, подготовить список и закупиться по нему, изучая специальные предложения в магазинах. Не нужно бежать каждый раз в строймаркет, если обнаружатся недокупленные материалы.
Вы оптимизируете электросеть. Тщательно составленная схема демонстрирует места электропроводки, которые могут перегреться от высокой нагрузки. Видя эти узлы, вы оптимально распределите мощности, тем самым усилив пожарную безопасность.
Вы ничего не упускаете из виду. Подготовленная схема позволит составить четкий план действий, разделив монтажные работы по дням или этапам. Держа перед глазами план, вы не забудете ни об одной детали.
Квартирный вопрос включает в себя периодические ремонты, которые невозможно проводить без схемы электропроводки. Помните, что работа с электричеством тесно связана с опасностью для жизни! В вопросах проводки вам поможет профессиональный электрик, если вы не уверены в своих силах.
Затеяли ремонт, который невозможно закончить из-за нехватки материалов? Доверьте траты Халве : умная карта рассрочки поможет купить все необходимые комплектующие для ремонта, мебель, светильники и текстиль, разделив платежи на равные части. Выбирайте товары в магазинах-партнерах, оплачивайте их заемными средствами с Халвы и возвращайте деньги равными частями до 10 месяцев, не переплатив ни копейки. Проценты банку заплатит магазин, в котором вы совершили покупки.

Электрика в новостройке с чего начать. Что важно знать про электрику в квартире: правила и нюансы

Хорошие новости для владельцев квартир в том, что прокладка электропроводки обойдется дешевле, нежели для собственников домов. А все дело в том, что электрический ввод в квартиру осуществляет застройщик, вам же остается только делать проводку внутри жилья.
Чтобы правильно сделать электрику в квартире, надо все работы разбить на такие этапы:
- Создание схемы электроснабжения квартиры.
- Расчет потребности в электрофурнитуре и кабелях.
- Правильная разметка электрики и вырезание штраб.
- Закрепление электрических кабелей в штрабах.
- Монтаж распределительных коробок, розеток и выключателей освещения.

- Сборка вводного щитка в квартире.
- Прозвонка системы тестером, чтобы убедиться в правильности монтажа.
Любые строительные работы правильно проводить в соответствии с перечнем специализированных требований и норм – ГОСТ и СНиП. Регламент монтажа электропроводки описан в руководстве под названием «Правила устройства электроустановок» (ПУЭ). Это своеобразная библия для всех, кто работает с электрикой. Задача прокладки электропроводки в квартире подразумевает изучение части этих правил, касающихся выбора и монтажа электрических приборов.
Электрика в новостройке своими руками. Зачем делать проект электропроводки в квартире
Чтобы обеспечить безопасность, провода дополнительно укладываются в гофрированный шланг ПВХ, который занимает намного больше пространства.
Уложить правильно в ряд 10-15 кабелей и раскинуть их по квартире – это искусство. И справиться с задачей может только профессиональный электрик, действующий по схеме.
Кто-то скажет, что электрик – перфекционист, ответим, что работа велась по проекту
Второй момент — это необходимость отделки и маскировки коммуникаций. После этого разобраться с расположением большого количества проводников будет невозможно, без частичной порчи ремонта.
Когда у застройщика хранится план, проблем подобного рода не возникает.
План электропроводки квартиры – пример
Электрик учитывает пожелания клиента по расположению бытовых и нагревательных приборов в помещениях, после чего начинает составление схемы.
Его задача – разбить кабеля на группы так, чтобы они не пересекались, не мешали друг другу, а также была возможность распределить нагрузку в сети равномерно.
Он продумывает систему защиты (некоторые устройства требуют заземления и наличия отдельно вынесенных УЗО), чтобы проводка соответствовала требованиям безопасности.
Схема электрической проводки включает в себя следующие элементы:
- Распределительный щиток, который может быть внутриквартирным или общим.
- Электрический счетчик для контроля над расходом электроэнергии.
- Автоматические устройства защиты, отвечающие за прекращение подачи питания при возникновении утечек, ударов током человека, коротких замыканиях.
- Кабели и провода, с помощью которых осуществляется разводка до электроточек.
- Выключатели и розетки для управления освещением и подключения бытовой техники.
Проводка от застройщика. Об электропроводке в новостройках
Наверное, никогда не перестану удивляться тому, насколько «качественна» работа электриков в новостройках с электропроводкой от застройщика. Причём, в некоторых случаях, даже не нужно заходить в квартиру. Достаточно открыть этажный щит.

На данном фото видно, что сечение двух проводов, заведённых в АВДТ (на фото справа) сверху (4 мм²) , явно отличается от сечения проводов, идущих непосредственно в квартиру (1,5 мм²) . Достаточно странное решение, учитывая следующее: так как это новостройка, люди наверняка будут пользоваться большим количеством электроприборов и провода сечением 1,5 мм² будет явно недостаточно.
Но самое главное то, что правильно подобранный автоматический выключатель защищает провод. И в данном случае, номинал АВДТ (АВДТ выполняет функцию как автоматического выключателя, так и УЗО) не соответствует сечению провода.
К примеру, жильцы включат одновременно электрический духовой шкаф в режиме наибольшего энергопотребления (скажем, 3,5 кВт) и электрический чайник (2,4 кВт). При напряжении 230 вольт, что соответствует стандартному в России, сила тока будет примерно 25,65 А .
Сработает ли АВДТ, ведь там написано С25? Нет. Согласно пункту 8.6.2.2 ГОСТ Р 50345-2010 , условный ток нерасцепления равен 1,13 номинального тока автомата, то есть при силе тока 28,25 А данный автомат не будет выключаться на протяжении часа.
Что же по поводу провода с сечением 1,5 мм²? Откроем ПУЭ, таблицу 1.3.4 Допустимый длительный ток для проводов и шнуров с резиновой и поливинилхлоридной изоляцией с медными жилами . Допустимый длительный ток в наилучшем случае (при прокладке открыто) будет составлять 23 А. А на данном объекте кабель был трёхжильным и находился под слоем штукатурки, подходя к квартирному щиту.
(Добавлю, что при прокладке нескольких кабелей в одном коробе, не забываем о существовании в ПУЭ таблицы 1.3.12. Снижающий коэффициент для проводов и кабелей, прокладываемых в коробах .)
Итак, что мы получим в итоге, проживая в данной квартире с текущей конфигурацией электропроводки от застройщика? Гарантированный нагрев, который может привести к пожару.
Также, в этой квартире были обнаружены скрутки без признаков пайки или сварки в распаячных коробках, перебитый кабель, идущий на санузел, а АВДТ с фото и вовсе перестал работать.
Спустя день работы с использованием штробореза (makita sg150 мощностью 1800 Вт) автомат начал жужжать, а на второй день испустил дух.
Помните, что при покупке жилья в новостройке необходима консультация грамотного специалиста, который найдёт и исправит все существующие косяки в электропроводке и сможет обезопасить Вашу жизнь в приобретённой квартире.
Моя почта: taedium7@gmail.com
Консультации для пикабушников бесплатны.
Переделка электрики в новостройке. Замена проводки в новостройке
Электромонтажная организация «Домашний электрик» предлагает выполнить монтаж электропроводки в новостройке с нуля под ключ, полную и частичную замену проводки от застройщика, перенос существующих и монтаж дополнительных розеток в Санкт-Петербурге (СПб) и Ленинградской области. Рекомендуем прочитать о недостатках электрики от застройщика и вариантах решения данной проблемы.
Электропроводка в новостройке
Стоит ли оставлять электропроводку в новостройке от застройщика? Категорически нет, ели есть возможность лучше заменить проводку квартиры полностью Говоря простым языком сделать электрику с нуля. Электропроводка в квартире от застройщика полностью бюджетный вариант. В будущем могут возникнуть проблемы с подключением мощной бытовой техники. Рекомендуем полностью заменить проводку и выполнить электромонтажные работы с учетом современных требований.
Недостатки электрики от застройщика
Ремонт квартиры в новостройке обладает следующими недостатками, связанными с электрической проводкой:
- Автоматы и УЗО (устройство защитного отключения) закупают самые бюджетные. Гарантия защиты электрической сети квартиры 50/50. Риск возникновения короткого замыкания.
- Наличие трех, четырех автоматов в квартирном щитке обеспечивает работу розеток и освещения в доме. При большом количестве мощной бытовой техники в современной квартире выделенных электрических линий недостаточно для бесперебойной, безопасной эксплуатации электропроводки.
- Электрическая проводка прокладывается кабелем, сделанным по ТУ (техническим условиям). Заниженное сечение жил (как минимум в 1,5 раза тоньше, чем положено). и некачественная изоляция кабеля (внешняя изоляция склеена с внутренней). При разделке снимается сразу две изоляции.
- Проложенный кабель в стенах и стяжке пола состоит из нескольких кусков и наращивается путем скручивания. Остается только гадать, насколько долго прослужит такое соединение.
- Штробы для электропроводки проходят по диагонали, чтобы сократить расход кабеля. Такой монтаж проводки грозит повреждением кабеля при креплении картин, полок, телевизоров и т.д. Прокладка кабеля выполняется только вертикально и горизонтально, повороты трассы только под 90°
- Розетки и выключатели стоят на разной высоте. Возьмите рулетку и проверьте сами.
- Типовое размещение и количество розеток не соответствует потребностям владельца квартиры.


