Проводка в квартире своими руками. Монтаж электропроводки в квартире своими руками — пошаговая инструкция
- Проводка в квартире своими руками. Монтаж электропроводки в квартире своими руками — пошаговая инструкция
- Монтаж электропроводки своими руками: схемы. Составление схемы разводки электропроводки
- Проводка в квартире по потолку. Основные ошибки
- Проводка в квартире своими руками от щитка. Когда необходимо менять проводку
- Электрика в однокомнатной квартире своими руками. Делаем электрику в квартире
- Проводка в квартире панельного дома. Особенности проводки в панельном доме
- Проводка в квартире без штробления. Замена проводки без штробления: можно или нет?
- Проводка в квартире своими руками с чего начать.
Проводка в квартире своими руками. Монтаж электропроводки в квартире своими руками — пошаговая инструкция

Если вы покупаете квартиру в старом доме или в новостройке, там уже будет проведено электричество и подключены розетки с выключателями. И до покупки недвижимости вы никак не сможете повлиять на их местоположение. Но как только вы становитесь собственником жилья, то имеете право переделать проводку в квартире своими руками совсем по-другому. Конечно же, это процесс длительный, сложный и материально затратный. Пытаясь как-то сэкономить, многие задаются вопросом – реально ли в новом жилье сделать всю электрическую часть самим? Реально, если вы не лентяи, неплохо учились в школе, дружите с физикой и электротехникой. Так что тема у нас сегодня актуальная – электропроводка в квартире своими руками. Пошаговая инструкция от составления схемы до монтажа проводов вам поможет.
Начало всех работ — схема

Хотелось бы начать этот раздел с аналогии. Что является основой для хорошего крепкого дома? Конечно же, фундамент. Так вот, своеобразным фундаментом надёжного и качественного электроснабжения является грамотно составленная схема электропроводки в квартире. Многие совершенно напрасно этим пренебрегают и на это есть веские причины:
- Во-первых, монтаж электропроводки в квартире вам будет делать гораздо легче, когда на схеме отображается практически конечный результат. Согласитесь, это довольно редко, когда на первом этапе ремонта люди могут представить себе, что получится в конце. А с электрической схемой это возможно, потому что на ней будут отображены все коммутационные аппараты, элементы освещения и стационарные бытовые электроприборы.
- Во-вторых, схема электрической проводки в квартире поможет вам составить чёткий план выполнения работ – с чего начать монтаж проводки, в каком направлении двигаться, что оставить на завершающий этап.
- В-третьих, когда у вас на руках есть готовая схема расположения элементов электрики в квартире, можно легко определиться с количеством материалов – розеток, выключателей, распределительных коробок, подрозетников, проводов, кабелей.
- И самое главное, когда уже будут полностью окончены монтажные и ремонтные работы, у вас останется схема разводки электропроводки в квартире. Ни в коем случае её не выбрасывайте. Если понадобится просверлить где-то в стене отверстие под картину или фоторамку, вы достанете схему и посмотрите, каков путь пролегания проводов, чтобы не напороться и не повредить токопроводящую жилу. Также многие заклеивают иногда распределительные коробки обоями, чтобы не портить внешний вид комнаты. Вообще-то этого делать нельзя, но если уж и заклеили, вы всегда сможете глянуть на схеме, где находится коробка. При необходимости каких-то работ, срежете кусочек обоев, получите доступ к коробке, а потом заклеите вновь.
Монтаж электропроводки своими руками: схемы. Составление схемы разводки электропроводки
Разводка электрики в квартире начинается с составления плана разводки сети. Монтаж электропроводки по имеющемуся расчетному чертежу выполнять гораздо проще и целесообразнее по ряду преимуществ:
- схема электросети позволит заранее спланировать необходимое оборудование и средства;
- наличие схемы позволит точно определить мощность входного ввода;
- чертеж дает понимание монтажному персоналу о потенциально пожароопасных узлах проводки для принятия мер по их перепланировании или принятия дополнительных мер безопасности;
- схема позволит выполнить монтаж планово, с проверкой завершения полного цикла.
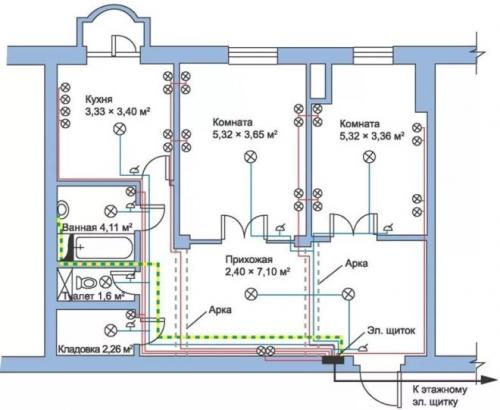
Примеры схем для однокомнатной квартиры
Электротехники считают, что если суммарная нагрузка на электросеть квартиры не превышает показатель 25 А, то есть возможность и даже целесообразность по стоимости выполнить планировку сети одним контуром на один автомат. Такой способ – типичная типовая схема прошлого, когда в контур включены были осветительные элементы с силовыми розетками . Сегодня от этих приемов отошли и монтаж ведут по независимым отдельным контурам. Пример проводки однокомнатной квартиры приведен на рисунке 3.

Рис. 3. Схема электроснабжения однокомнатной квартиры
На чертеже видно грамотное распределение нагрузки сети однокомнатной квартиры на несколько отдельных контуров со своими УЗО. Такая система обеспечит безаварийную работу проводи и корректную работу оборудования без посадки напряжения.
Для двухкомнатной квартиры
Отличие чертежа для работ по монтажу снабжения двухкомнатной квартиры от однокомнатной состоит в большем количестве контуров в плане разводки. Здесь возможны некоторые компоновки. На рисунке 4 приведен пример такой схемы.
Рис. 4. Схема электроснабжения двухкомнатной квартиры
На примере наглядно видны несколько контуров освещения, а также отдельно выделенные защищенные цепи для кухни, комнат и другого мощного оборудования.
Для трехкомнатной квартиры
На рисунке 5 приведен пример чертежа, который часто применяют для квартир с количеством комнат три и более, где из одного распределительного щита будет выходить уже довольно большое количество проводников.
Рисунок 5. Пример схемы электроснабжения для трехкомнатной квартиры
Особенность данного варианта – это отдельные контуры, заключенные в отдельные блоки со своей защитой. В данном примере 2 блока (25 А и 40 А соответственно). Такой способ позволяет разделить зоны кабельной продукции, делает систему более удобной и практичной.
Проводка в квартире по потолку. Основные ошибки
Самая главная ошибка, которую может совершить хозяин дома при монтаже проводки – доверить эту операцию непрофессионалу или сделать все самостоятельно, не имея необходимых знаний и опыта.
Очень часто можно увидеть, как проводка проложена по потолку без всяких монтажных коробов и защитной гофры. Это самая распространенная ошибка и такая прокладка кабеля может привести к пожару. Если электропровод будет поврежден и возникнет короткое замыкание, могут загореться все соседние детали конструкции.

Согласно требованиям, которые применяются для наружной проводки, все провода необходимо прокладывать только в защитном металлорукаве или гофре из специального самозатухающего пластика.

Вторая распространенная ошибка – подключение всех осветительных приборов и прочих потребителей электроэнергии на одно устройство защитного отключения. Если нагрузка не превышает расчетной, то такое подключение будет доставлять неудобства только при возникновении замыкания в одном из потребителей – они будут отключаться все сразу.
Более серьезным нарушением, когда осуществляется монтаж проводки в квартире, в том числе и по потолку, будет подключение выключателя не на фазовый провод, а на нулевой. В этом случае, даже когда выключатель находится в положении «выключено», существует опасность поражения электрическим током. Например, при смене лампочки или подключении светильника.
Наконец, самой опасной и грубой ошибкой при монтаже проводов, будет неверный выбор их сечения. Из экономии часто выбирается не то сечение, которое необходимо, а тот вариант, который дешевле. Это приводит к тому, что неправильно выбранный провод постоянно греется и подвергается повышенной нагрузке. Вместе эти факторы могут привести к короткому замыканию и возгоранию и как следствие – к пожару.

Несмотря на то, что всех этих ошибок очень легко избежать, они встречаются постоянно. Некоторые просто экономят и сознательно их допускают, а некоторые совершают такие грубые нарушения по незнанию.
Проводка в квартире своими руками от щитка. Когда необходимо менять проводку
Конечно, новая проводка потребуется в только что сделанной квартире, но покупка нового жилья – это не единственная причина, когда стоит задуматься о смене проводки.
Также обратить внимание стоит на то, как сегодня подключены электроприборы в уже имеющейся квартире, в которой электросеть размещалась по установленным ГОСТам. Ведь тогда не было расчёта на то, что совсем скоро появится столько электроприборов, которые будут постоянно использоваться, и им постоянно не будет хватать розеток.
Из-за этого недостатка в доме начинают появляться удлинители и новые линии поверх стен, что не только эстетически неприятно, но и может быть опасно, если подключать много техники сразу. Особенно это касается тех ситуаций, когда используются тройники или даже сразу несколько тройников, подключающихся друг к другу и к одной несчастной розетке. Такие нагромождения – прямая дорога к короткому замыканию и пожару.
*(Появления подобной картины в доме — яркий намёк на то, что проводку пора менять).
Или же может возникнуть иная проблема – алюминиевые провода. Такие, в целях экономии, нередко использовались при строительстве многоэтажек, когда на их возведение несколько лет назад был особый бум. Алюминий неплохо проводит электричество, но у него есть пара серьёзных недостатков:
- Алюминий слишком мягкий. То есть его очень легко деформировать при внешнем воздействии, он может и вовсе сломаться. А ремонт по тем же причинам произвести непросто, так как не получится нормально поменять только участок.
- Химические реакции. Когда по алюминию постоянно проходит ток, это провоцирует электрохимические реакции в проводах, которые повышают их хрупкость. И через 15–20 лет, что очень небольшой срок для электропроводки, провода могут стать настолько хрупкими, что в них начинают появляться внезапные обрывы. А если попытаться починить провод и сделать новые скрутки, ничего не получится – провода будут ломаться в руках.
- Коррозия. Алюминий не настолько устойчив к влажности, как хотелось бы, а потом даже небольшое количество воды приведёт к электрокоррозии. И даже если снаружи провода будут выглядеть целыми, внутри они могут быть уже настолько испорчены, что даже небольшая нагрузка заставит их ломаться или искрить.
*(Чтобы проводка прослужила как можно дольше, лучше выбирать медь, а не алюминий)
Подводя вопрос с алюминием к итогу: если проводка сделана из этого металла, его лучше полностью заменить на медь, которая в разы надёжнее. Конечно, медь, благодаря своим свойствам, стоит дороже. Однако, проводка делается не ежегодно, а раз на несколько десятилетий, поэтому здесь можно не экономить.
Электрика в однокомнатной квартире своими руками. Делаем электрику в квартире
Разводка электрики в квартире — это один из основных этапов ремонтно-строительных работ, который позволяет обеспечить надежное и бесперебойное электроснабжение всего помещения в соответствии с действующими требованиям ПУЭ, ПТБ и ПТЭЭП.

Поскольку от качества выполнения проводки в квартире своими руками зависит не только ваша личная безопасность, но и сохранность вашего имущества, лучше поручить выполнение данной услуги узкоспециализированной электромонтажной организации с многолетним опытом. Если же Вы считаете, что справитесь с данным делом самостоятельно, рекомендуем полностью прочитать данную статью, в которой будет подробно описано:
- Тип кабельно-проводниковой продукции под каждую задачу.
- Рекомендуемое расстояние до розеток и выключателей от пола.
- Количество автоматических выключателей или устройств защитного отключения для защиты потребителей.
- Нюансы при штроблении стен.
- Способ прокладки кабельно-проводниковой продукции.
- Рекомендуемое количество розеток в каждой комнате.
- Наилучших производителей электротехнической продукции и еще многое, и многое другое.
С чего лучше начать электромонтажные работы в квартире
Как правило, электрика в квартире начинается с этапа планирования. Что это значит? Для того чтоб выполнить грамотно замену электропроводки, протянуть новые провода недостаточно. Первостепенно необходимо определить места установки розеток, выключателей, бытовой техники и так далее.
Если не выполнить грамотную расстановку коммуникаций будет очень неприятно, когда после завершения строительных или ремонтно-отделочных работ какие-то розетки будут находится за шкафами или кроватью, а выключатели будут расположены или слишком высоко, или слишком низко.
Конечно в таких ситуациях есть выход! Это подключение удлинителей, однако возникает естественный вопрос — зачем тогда нужна была замена электропроводки если Вы постоянно будете спотыкаться об них?
Первое что необходимо выполнить перед началом ремонта — разработать план или заказать дизайн-проект. В этом плане нужно расчертить где Вы планируете расположить шкафы, диваны, кресла, кровати, шкафы, бытовую технику и так далее.
Основные правила хорошего плана
- Все розетки должны располагаться на высоте 30 см от чистого пола.
- Выключатели должны располагаться не ниже чем 90 см от пола.
- Розетки над рабочей поверхностью в кухне располагаются на высоте 80–100 см от пола.
- На рабочей поверхности необходимо минимум 4–5 розеток для подключения бытовой техники (комбайны, миксеры, блендеры и так далее).
- На кухне необходимо дополнительно предусмотреть розетки под вытяжку, холодильник, стиральную машинку, газовую или электроплиту, вытяжку, теплый пол (при наличии).
- В ванной комнате возле зеркала рекомендуется устанавливать 2–3 розетки герметичного исполнения для подключения фена, электрической бритвы, эпилятора и так далее.
- Также в ванной комнате необходимо предусмотреть розетки для подключения бойлера, теплого пола, стиральной машинки, фильтров для очистки воды.
- В местах где будет установлен телевизор (гостиная, спальня, детская и так далее) рекомендуется монтировать 4–5 розеток, 2–3 из которых будут снабжать оборудование (телевизор, тюнер, игровые приставки и так далее) 1 будет служить для подключения кабеля «Интернет» и еще 1-а для подключения антенного кабеля.
- Розетки в спальной комнате необходимо располагать по 2 штуки с каждой стороны кровати для удобства подключения зарядки мобильного телевизора или лампы на тумбочке.
- Также в спальнях рекомендуется монтировать с каждой стороны кровати бра с выключателем возле розетки для создания удобств при чтении книг.
- Выключатели лучше располагать с правой стороны от двери если Вы правша и с левой — если левша.
Проводка в квартире панельного дома. Особенности проводки в панельном доме
Существует множество серий панельных домов с отличающимися конфигурациями. Однако во всех таких строениях стеновая панель выступает в качестве несущего элемента. Это обстоятельство крайне важно для обустройства электропроводки в панельном здании. Суть в том, что в несущих стенах нельзя создавать штробы, поскольку они значительно ослабляют несущую конструкцию. Прокладка кабеля возможна лишь по специальным, созданным в заводских условиях каналам.
Проводка в панельных сооружениях располагается в области потолка или в стенах. Нередко старую проводку в панельном доме можно обнаружить в местах соединения стены с потолком. Это место выбиралось по причине наличия небольшого пространства между стеновой и потолочной панелью, куда и укладывались кабели.
Необходимо заметить, что, несмотря на наличие в плитах заводских каналов, поиск проводов является достаточно сложным делом. Часто бывает так, что электрические схемы отличаются даже на двух соседних этажах с помещениями одинаковой планировки.
Пример схемы для замены электрики в квартире
Кроме несущих стен в многоквартирных панельных домах, имеются и перегородки. Они чаще всего производятся из дерева или гипсокартона. Использовать перегородки для прокладывания проводов не рекомендуется, поскольку толщина таких стен не подходит для организации скрытой проводки.
Розетки и выключатели в многоэтажных жилых зданиях располагают на определенном уровне от пола: для розеток этот показатель не должен превышать 90 сантиметров, а для выключателей — 150-170 сантиметров. В старых домах провода нередко прокладывались двумя линиями: на розетки и на осветительные приборы.
В квартирах, оснащенных электроплитами вместо газовых, для этого прибора иногда предусматривался отдельный кабель. Такая схема сегодня не рекомендована. Правильная разводка должна предусматривать отдельные питательные провода для групп потребителей и заземляющий провод.
Проводка в квартире без штробления. Замена проводки без штробления: можно или нет?
Замена проводки без штробления стен возможна несколькими методами – рассказываем, как это сделать и какие особенности у каждого метода.
- Заменить проводку можно только в период ремонта, так как будет нарушена декоративная отделка стен.
Протяжка в существующих кабель-каналах
Метод подходит, если старая проводка проложена в кабель–каналах. Для перекладки проводки контур обесточивается, канал вскрывается в начальной и конечной точках (например, распределительная коробка и розетка). Новый кабель закрепляется к старому, например, в распределительной коробке. Старый кабель вытягивается с противоположного конца канала – из розетки. Теоретически все просто и вместо старых проводов разводка будет выполнена новыми проводами. Но у этого способа свои недостатки:
Внутри канала могут быть цементные пробки, через которые не удастся провести новый кабель.
Провода в канале могут быть перекручены, что также не позволит выполнить протяжку.
Внутренняя поверхность канала, кусочки цемента могут повредить оплетку нового кабеля, что создает опасность.
Как бы аккуратно вы ни старались заменить старые кабели новыми данным метолом, уверенности в том, что проводка целостная, не будет. Лучше производить замену по-другому.
Прокладка в штукатурке
Суть метода та же, что и при штроблении, проводка закладывается в подготовленные штрабы, но не в стенах, а в штукатурке. Этот метод применяется при толщине покрытия не менее 1 см. Стены при этом не затрагиваются. Разведение кабелей выполняется на этапе предчистовой отделки, кабель может укладываться непосредственно в штрабу или в кабель-канал.
К преимуществам метода относятся:
Сохранение целостности стен.
Возможность выполнить скрытую проводку.
Меньший объем работ по сравнению с прокладкой проводов в стене.
Недостатки метода:
Монтаж открытым способом
В этом случае кабели в кабель-каналах укладываются поверх чистовой отделки. Часть проводки может проходить в плинтусе – для этого выпускаются плинтусы специального профиля с местом для проводов, вторая часть убирается в короба:
Выпускаются короба с декоративным исполнением, что позволяет замаскировать открытую проводку и вписать ее в интерьер.
Среди преимуществ открытого монтажа выделяют:
Простота прокладки и замены провода.
Возможность проведения работ после чистовой отделки.
Возможность быстрого переноса и добавления точек.
У метода один недостаток – невозможно полностью скрыть коммуникации, что может внести ограничения в интерьер помещения.
С чего начать работы
Начинать работу нужно с составления плана-схемы будущей разводки. Схема или чертеж расположения кабелей и точек потребления нужна как минимум по трем причинам:
Фиксация мест прокладки проводов с размерами. Эта информация особенно важна, если вы решите делать скрытую проводку. Если потом вы захотите повесить мебели или телевизор, вы будете точно знать, где проходят провода, чтобы случайно не повредить их при сверлении.
Подсчет количества необходимых элементов – подрозетников, розеток, выключателей, кабеля, кабель-канала, соединителей и других комплектующих.
Определение оптимальной схемы электрокоммуникаций. На плане видно, где лучше всего выполнить прокладку, чтобы учесть расположение техники, элементы интерьера и так далее.
После составления плана производится подсчет и закупка комплектующих.
Что потребуется для замены
и бокс под них
Устройства обесточивают линию при коротком замыкании или перегрузке. Они меняются, если текущие вышли из строя, не соответствуют сечению новых проводов или производится замена всей проводки с полным обновлением элементов. Важно подобрать выключатели с нужными характеристиками, иначе могут происходить ложные срабатывания или наоборот – устройство не отключит электричество в нужный момент. Под выключатели подбирается:
Выпускаются встраиваемые и навесные модели. Если не планируется трогать стены, то подойдет навесная модель под нужное количество автоматов.
и соединительные гильзы
Клеммы нужны для соединения проводов. Есть многоразовые и одноразовые клеммы, модели с плоско-пружинными и винтовыми зажимами, устройства для вводной силовой линии и клеммы для внутренних соединений. Клеммы могут выполнять переходы от медной к алюминиевой проводке, от одножильной к многожильной. Если сомневаетесь с выбором – всегда можете проконсультироваться с нашими специалистами.
Также для соединения проводов могут понадобиться. Они выполняются из диэлектриков, выполняют роль изоляции и обеспечивают защиту соединения от повреждений.
Также вам потребуются кабель-каналы (расчетный метраж + 15-20%), фасонные элементы к ним (углы, адаптеры, по количеству переходов + по 2 элемента каждого типа), крепеж и держатели (определяется по метражу и шагу между элементами крепления + 10%).
Проводка в квартире своими руками с чего начать.
assets/from_origin/upload/resize_cache/iblock/f98/600_450_2/f985a3d433ab7edc6812a4457966b088.jpgИз этой статьи вы узнаете:
- Какие правила монтажа электрики в квартире важно знать
- Как создаются схема и проект разводки электрики в квартире
- Какие бывают типы разводки
- Какой провод использовать для прокладки электрики в квартире
- Из каких этапов состоит монтаж электрики в квартире
Электросеть во времена наших родителей не знала таких нагрузок, как сейчас. В настоящее время облегчить и скрасить быт призвано огромное количество бытовой техники. В результате существенно возросла нагрузка на электрические системы. Однако старая электропроводка не в состоянии передавать такую электрическую мощность, поэтому вопрос замены ее на новую рано или поздно возникает. В рамках данной статьи мы расскажем, как правильно делать электрику в квартире.
Что важно знать про электрику в квартире: правила и нюансы

Хорошие новости для владельцев квартир в том, что прокладка электропроводки обойдется дешевле, нежели для собственников домов. А все дело в том, что электрический ввод в квартиру осуществляет застройщик, вам же остается только делать проводку внутри жилья.
Чтобы правильно сделать электрику в квартире, надо все работы разбить на такие этапы:
- Создание схемы электроснабжения квартиры.
- Расчет потребности в электрофурнитуре и кабелях.
- Правильная разметка электрики и вырезание штраб.
- Закрепление электрических кабелей в штрабах.
- Монтаж распределительных коробок, розеток и выключателей освещения.

- Сборка вводного щитка в квартире.
- Прозвонка системы тестером, чтобы убедиться в правильности монтажа.
Любые строительные работы правильно проводить в соответствии с перечнем специализированных требований и норм – ГОСТ и СНиП. Регламент монтажа электропроводки описан в руководстве под названием «Правила устройства электроустановок» (ПУЭ). Это своеобразная библия для всех, кто работает с электрикой. Задача прокладки электропроводки в квартире подразумевает изучение части этих правил, касающихся выбора и монтажа электрических приборов.